摘要:鼎升電力 工頻耐壓試驗
絕緣手套如何進行工頻耐壓試驗?,鼎升電力技術《絕緣手套如何進行工頻耐壓試驗?》、絕緣手套使用方法及鼎升電力,絕緣手套如何進行工頻耐壓試驗?來自于鼎升電力檢測試驗技術,鼎升電力致立研發標準、穩定、安全的電力試驗設備。
鼎升電力是絕緣手套相關產品及技術的制造廠家,如您遇到相關問題,可撥打027-87875698咨詢!
絕緣手套又叫高壓絕緣手套,是用天然橡膠制成,用絕緣橡膠或乳膠經壓片、模壓、硫化或浸模成型的五指手套,主要用于電工作業。
絕緣手套是勞保用品,起到對手或者人體的保護作用,用橡膠、乳膠、塑料等材料做成,具有防電,防水、耐酸堿、防化、防油的功能。適用于電力行業,汽車和機械維修,化工行業,精密安裝。每種材料擁有不同特點,根據與手套接觸的化學品種類,具有專門用途。
帶電作業用
絕緣手套是個體防護裝備中絕緣防護的重要組成部分。隨著電力工業的發展,帶電作業技術的推廣,對帶電作業用
絕緣手套使用安全性提出了更加嚴格的要求。但是當前市場上生產、經銷、使用的絕緣手套及帶電作業用
絕緣手套執行標準比較混亂。
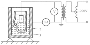
在被試手套內部放人電阻率不大于100Ω•m的水,如自來水,然后浸入盛有相同水的金屬盆中,使手套內外水平面呈相同高度,手套應有90mm的露出水面部分,這一部分應該擦干,試驗接線如下圖所示。

以恒定速度升壓至表10規定的電壓值,保持lmin,不應發生電氣擊穿,測量泄漏電流,其值滿足表10規定的數值,則認為試驗通過。
更多產品信息請訪問:
http://m.bjzhongyuan.com.cn/products_list.html