• 鼎升電力二維碼
  • 電力預防性試驗China Electric Industry Ieaders
  • 全國統一服務熱線:400-6698-612

DHYB-H氧化鋅避雷器特性測試儀使用方法

氧化鋅避雷器特性測試儀操作方法

一、氧化鋅避雷器特性測試儀接線圖

(一)實驗室接線圖

氧化鋅避雷器特性測試儀試驗室接線圖圖2     本方法需配可調交流高壓電源,電壓信號輸入接到試驗變壓器的測量儀表端,氧化鋅避雷器一端接高壓,另一端經一保護器接地,與氧化鋅避雷器特性測試儀的地和高壓電源地在聯接在一起。交流電流信號輸入端接到避雷器的下端和地。 升壓值 ≤ 10KV/1.5 ≥ 35KV/

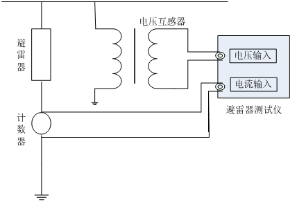
(二)在線接線圖(帶電測試)

氧化鋅避雷器特性測試儀在線接線圖(帶電測試)圖3     在線測量時電壓信號輸入端接到與被測避雷器位于同相PT的二次測,電流信號輸入端接到避雷器的計數器兩端,氧化鋅避雷器特性測試儀的接地端接至計數器的下端并與地相聯。 根據現場的要求參照上述接線方式正確連線

二、氧化鋅避雷器特性測試儀的操作

  1.接好聯線和儀器電源,打開電源,屏幕上顯示如下圖4所示:
氧化鋅避雷器特性測試儀主菜單 圖4 主菜單   2.點擊系統設定菜單,出現下圖5所示菜單:
氧化鋅避雷器特性測試儀系統設定菜單圖5 系統設定菜單   在此菜單下,可以設定變比值和補償角。 數字的輸入為:- 1 2 3 4 5 6 7 8 9 0 . 循環. 變比的輸入不能有負數, 補償角的輸入只能笫一位數選擇負號, 其余的輸入為錯誤
  的輸入. 數據中間只能用一個小數點. ↑:循環數字。↓:向右移動位。數字輸完按返回即保存。 *注意變比值的正確算法: 試驗變壓器變比的確定方法:這里的變比應為高
  壓繞組與測量儀表繞組的匝數比或電壓比。例如交流輸出額定電壓為50KV的試驗變壓器,一般測量儀表繞組的額定電壓為100V,所以變比為50KV/100V=500。在線變比的確定方
  法:以110KV避雷器為例,其變比為(110KV/ )/(100V/ )=1100。 *輸入補償角的算法: 在補償角為0時, 先測出A相和C相的角度φ{φA和φC},然后用{φC-φA}/2=補償角
   φA為正φC為負.
  3.點擊數據測量菜單,出現下圖6所示菜單:{點擊數據測量菜單等計算機采樣完成即顯示數據,時間大約四十秒。轉換菜單時,按鍵時間要長點等一個采樣周期完成。} 氧化鋅避雷器特性測試儀數據測試主菜單圖6數據測試主菜單 補償角:已存儲的數據可修改補償角度,但修改值只影響當前顯示/打印數據,不能存儲。 變比:PT或試驗變壓器變比,顯示試驗電壓U為輸入參考電壓Uref與K乘積。由于K并不影響角度或電流量測量,也可以設置為1直接顯示U1。應注意當沒有U1輸入時,不能得到正確的測量結果。已存儲的數據可修改電壓變比,但修改值只影響當前 顯示/打印數據,不能存儲。 相位差:基波電流超前基波電壓的相位差,其中包含補償角度。可由角度直接評價MOA性能,有相間干擾時要扣除干擾角度再評價。 氧化鋅避雷器特性測試儀數據查詢主菜單圖7 數據查詢主菜單   4.點擊數據查詢菜單,出現下圖7所示菜單: 圖7 數據查詢主菜單 5. 打印輸出 如需打印直接按屏幕提示操作,為了方便用戶對測試數據進進行分析、保存,氧化鋅避雷器特性測試儀將100組的試驗數據進行存儲,任由用戶選擇打印。(測量完畢后,用戶根據自己的需要對數據進行儲存。)

廠家承諾、客戶必讀
說明我公司將竭誠為您提供專業的產品及咨詢與有效的技術服務,并及時提供工程預約及產品使用疑難解答, 已購買或即將使用本公司產品的客戶,遇技術疑難,請致電我們。

我們嚴格遵守與客戶簽訂的合同的各項條款,嚴格履行廠家銷售服務承諾書,本產品一年質保,終身維修,因使用不當或保修期外的故障產品可憑產品保修卡修理。本公司堅持"用戶為是,品質為上"的服務使命,為客戶提供優質的產品和滿意的服務。

產品服務流程|檢定證書| 出廠報告|保修卡|物流包裝|產品技術

400-6698-612 全國產品統一服務熱線(免費咨詢)
027-87875698 / 027-87180938

027-87180938
工作時間(上午8點30分 至 下午17點30分)

產品維修中心|技術咨詢|訂制產品
  • 客服中心
  • 全國統一服務熱線:400-6698-612
  • 銷售咨詢:027-87875698
  • 技術售后:027-87180938
  • 2239963269 (點擊咨詢)
Copyright © 2016 CHINA DSEPA | 法律聲明 鄂ICP備14004560號
武漢鼎升電力自動化有限責任公司 版權所有 侵權必究